三菱MR-J4-B(-RJ)伺服放大器的主從運行功能
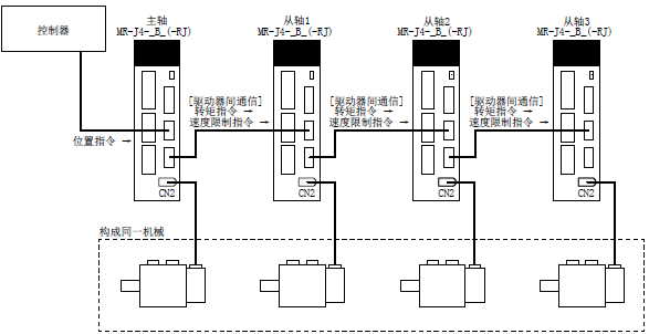
主從運行功能是,通過驅動器間通信將主軸的轉矩發送到從軸上,該轉矩將作為指令使從軸進行轉矩控制運行的功能。從主軸至從軸的轉矩數據的發送將通過SSCNETⅢ/H實施,因此無需特別配線。
1)、請設置為當主軸或從軸因發生伺服報警等原因而停止時,構成同一機械的所有主軸及從軸都隨控制器緊急停止而停止。如果未同時隨控制器緊急停止而停止,則伺服電機可能會出現預料之外的動作,從而導致機械破損。
2)、請務必使構成同一機械的所有主軸及從軸的EM1(強制停止1)同時OFF/ON。如果不將EM1(強制停止1)設為同時OFF/ON,則伺服電機可能會出現預料之外的動作,從而導致機械破損。
1、主從運行功能的系統構成 在SSCNETⅢ/H的1個系統中,可設定的主軸數最多為8軸。與各主軸相對的從軸數量沒有限制,但主軸和從軸的合計數量必須在最多軸數以下。
此外,因伺服放大器故障導致SSCNETⅢ/H通信中斷時,將無法進行與故障軸之后的通信。因此,在SSCNETⅢ/H電纜的連接順序上,請將主軸連接在最靠近控制器的位置。
2、主從運行功能的參數設定要使用主從運行功能,需要對以下參數進行設定。

注* 請務必通過控制器的伺服參數進行設定。設定不正確時,可能無法正常實施SSCNETⅢ/H通信。
3、旋轉方向設定控制器指令、主軸及從軸之間,旋轉方向可能會有不同。為了統一伺服電機的旋轉方向,請設定[Pr. PA14]。如果不按照步驟設定,則伺服電機將可能會發生與機械系統的旋轉方向相反的轉矩,從而造成過載等狀況。
